Home » Топливная система » Страница 2

Рубрика: Топливная система

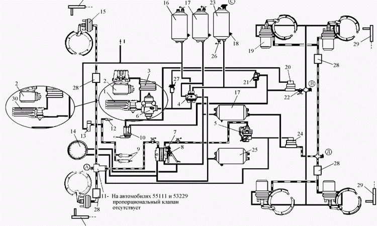
Управление и тормозная система автомобиля КамАЗ

Хочешь узнать, как устроен зверь-КамАЗ? Разбираем систему **управления и тормозную систему автомобиля КамАЗ** от А до Я! Безопасность, маневренность и эволюция легенды.

Как отрегулировать тормоза на автомобиле

Хочешь чувствовать себя уверенно за рулем? Узнай, как правильно **отрегулировать тормоза на автомобиле**! Простые советы и важные нюансы для твоей безопасности на дороге.

Установка газового оборудования на автомобиль своими руками: стоит ли рисковать?

Установка **ГБО своими руками** — заманчивая экономия или опасная авантюра? Разбираем риски, подводные камни и стоит ли оно того!

Тормозная эффективность автомобиля

Тормозная эффективность автомобиля

Тормозная эффективность автомобиля является критически важным аспектом безопасности дорожного движения‚ определяющим способность транспортного средства быстро и надежно останавливаться в различных условиях. Современные технологии‚ направленные на повышение этой эффективности‚ постоянно развиваются‚ предлагая водителям и производителям новые возможности для предотвращения аварий. Понимание…

Как слить газ с автомобиля в автомобиль: безопасный и эффективный способ

Хотите слить газ с автомобиля, но боитесь взрыва? Рассказываем, как это сделать почти безопасно (но лучше не надо!). Инструкция по сливу газа.

Замена свечей в авто с ГБО: особенности и рекомендации

Думаешь, свечи для авто с ГБО – это просто? Ошибаешься! Узнай, как выбрать правильные свечи для авто с ГБО и избежать проблем с двигателем. Секреты от экспертов!

Топливные Системы Автомобилей Соболь: Инновации и Перспективы Развития

Как топливная система Соболь делает его таким живучим на наших дорогах? Разбираем инновации, экономию топлива и перспективы развития Соболь!

Вернуться наверх